一、适用范围
本工艺适用于在水泥砂浆、混合砂浆、混凝土板、现浇混凝土、砌块、砖墙面、粉刷石膏、石膏板、纤维板以及聚合物水泥砂浆基底的内墙体,新、旧建筑大面积基层上进行内墙平涂的施工及修复。
二、施工准备
2.1材料准备
内墙耐水腻子(水泥基),符合JG/T298-2010《建筑室内用腻子》标准。
无机涂料内墙底漆,符合GB/T 9756-2018 、GB 18582-2020、DB13/3005-2017标准表。
内墙无机涂料,符合GB/T 9756-2018、GB 18582-2020、HG/T 3950-2007(Ⅰ级)、GB 8624-2012、DB13/3005-2017标准。
2.2工具和用品准备
油灰刀、钢丝刷、腻子刮刀或刮板、砂纸、排笔、脚手架、毛刷、滚筒、无气喷涂机以及划线工具、基层检查工具、清扫工具、安全工具、防护工具等。
2.3技术准备
2.3.1基层检查验收
基层应平整、清洁、无起壳。阴阳角方正、顺直、光滑、无残缺现象。混凝土及抹灰面层的含水率应在10%以下,PH值小于10。通常新抹基层在通风状况良好时,砂浆抹面夏季应干燥14天、冬季21天以上。未经检验合格的基层不得进行施工。
2.3.2样板
施工面积较大时,应按设计要求做出样板,经设计、建设单位认可后,作为验收依据。
2.3.3现场
门窗、灯具、电器插座及地面等应做好防护,以免施工时被涂料污染。
2.3.4人员组织
施工班组应有技术负责人,对所有进场的施工人员进行施工管理教育,主要操作人员须经工艺施工培训,合格者方可上岗,辅助工应有专人指导。
2.3.5用量预算
|
工序 |
材料 |
兑水量 |
涂装遍数 |
理论用量(成活) |
|
基层处理 |
内墙耐水腻子 |
45% |
2道 |
2.5 公斤/平米 |
|
底漆 |
内墙无机底漆 |
30% |
1道 |
0.15公斤/平米 |
|
面漆 |
无机内墙涂料 |
10~20% |
2道 |
0.25公斤/平米 |
注:面漆用量是以白色漆测算的,其它颜色应根据具体情况而定。
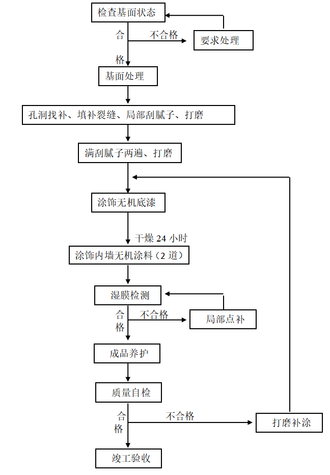
三、工艺程序
高级内墙水漆平涂涂饰工程施工操作工序流程图如下所示:

四、操作方法
4.1清理基层及基层修补
首先清除基层表面尘土和其它粘附物。应保证基层表面平整、坚实、干净、无浮灰、油污和疏松物。面层的含水率应在10%以下,PH值小于10,基层处理完毕且干透后方可进行下一道工序。
4.2腻子批刮及打磨
基层彻底清理干净且修补平整干透后,开始批刮腻子。批刮腻子时注意用力均匀,批刮以平、实、匀为准。尽量刮得少、薄而均匀,毎遍刮涂厚度以不宜超过2mm,前道腻子彻底干透并打磨修整后再批刮下一道腻子。腻子批刮完后,形成坚固、均匀、平整、光滑的基层表面。
基层处理的腻子层干燥后,根据要求,选用合适的打磨方法和工具,将腻子批刮痕迹及凹凸处磨平整,使基层表面无粗糙感觉,表面光滑。打磨后清除表面浮灰。
4.3封闭处理
待腻子干透(一般含水率小于10%,PH<10)后,用全效底漆进行封闭处理,可采用辊涂或喷涂的方法,使其均匀的涂覆在腻子层表面,注意不要漏刷,也不要刷得过厚。进行下一道施工、时间间隔应不少于24小时,以干透为准。
4.4无机涂料(优等品)
无机底漆干透后,开始下一道无机涂料施工,涂饰无机内墙涂料做面层。可采用喷涂、刷涂或辊涂施工方法,使用前应搅拌均匀,按照说明书的要求进行稀释,并搅拌均匀。辊涂施工时,辊筒应按“M”字样向一个方向涂刷,先轻轻地涂,然后渐渐加力,以把滚筒内的涂料挤出。然后再走一遍“M”型使涂料涂布均匀,然后再朝一个方向收匀,阴角等辊筒不能涂刷的到的地方可用毛刷修补;喷涂施工时要保持喷枪均匀移动,并使喷嘴距喷涂面的距离均匀,两次喷涂边缘之间应相互重叠1/2,以确保喷涂均匀。要避免单道喷涂过厚。一般涂刷两遍,待第一遍干燥后再涂刷第二遍,涂覆要求均匀,面漆复涂间隔时间应不少于4小时,以干透为准。
4.5涂刷石膏构件
石膏构件粘贴过后应充分干燥。对于石膏吊顶等异形构件应采用薄涂多道的方法。对于结构特别复杂的异形构件建议采用刷涂的方法。对于涂刷石膏线条所用的涂料建议稀释到25%左右。
4.6通风
涂刷过程中建议不要通强风,等漆膜表干(一般两小时)后再开窗通风。
五、注意事项
5.1涂料在使用前应核对标签,按说明书稀释比例稀释并搅拌均匀后再使用,对于色彩饱和度较高的颜色建议不兑水使用。
5.2 涂料的贮存和施工应符合产品说明书规定的气温条件,通常在5℃以上,相对湿度85%以下。
5.3涂料现用现配,没用完的涂料必须密封保存。如果在施工现场需要调色,由指定专人进行调配。
5.4无机涂料施工时不得与普通涂料同时施工,严格遵守无机涂料使用注意事项。
5.5注意涂料成品工程的保护,最后一道工序至成膜间应避免淋水,防止交叉作业引起的人为污染。
5.6涂饰工具用完毕应及时清洗干净并妥善保管。